Home
Download PDF
Order CD-ROM
Order in Print
Home
>
Medical Reference and Training Manuals
>
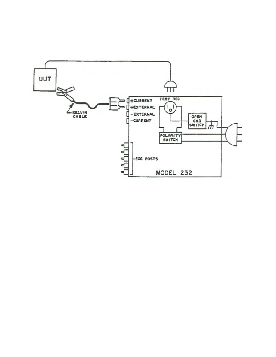
> Figure 2-3. Connect - Electrical Safety
Check the Case Leakage Current. - Electrical Safety
External Test Procedures. - Electrical Safety
Electrical Safety
Page Navigation
12
13
14
15
16
17
18
19
20
21
22
(2)
Connect
a
Kelvin
cable
to
the
red
rear
panel
jacks.
Current
is
disabled
in
this
mode
so you
can
leave
the
cable
connected
for
both
resistance
and
leakage
current
tests.
Figure
2-3.
Connect
MD0356
2-5