Home
Download PDF
Order CD-ROM
Order in Print
Home
>
Medical Reference and Training Manuals
>
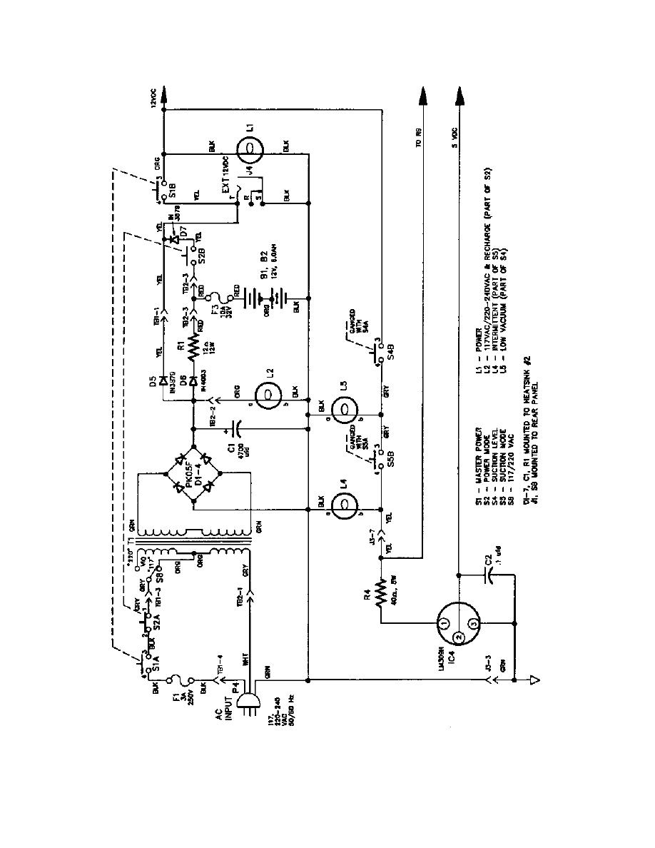
> Figure 2-1. Power-supply and charging circuits schematic. - SuctionPressure Apparatus
Circuit Descriptions. - SuctionPressure Apparatus
Figure 2-2. Master-clock, control, and regulator circuit schematic. - SuctionPressure Apparatus
Suction/Pressure Apparatus
Page Navigation
14
15
16
17
18
19
20
21
22
23
24
Figure
2-1.
Power-supply
and
charging
circuits
schematic.
MD0365
2-5